
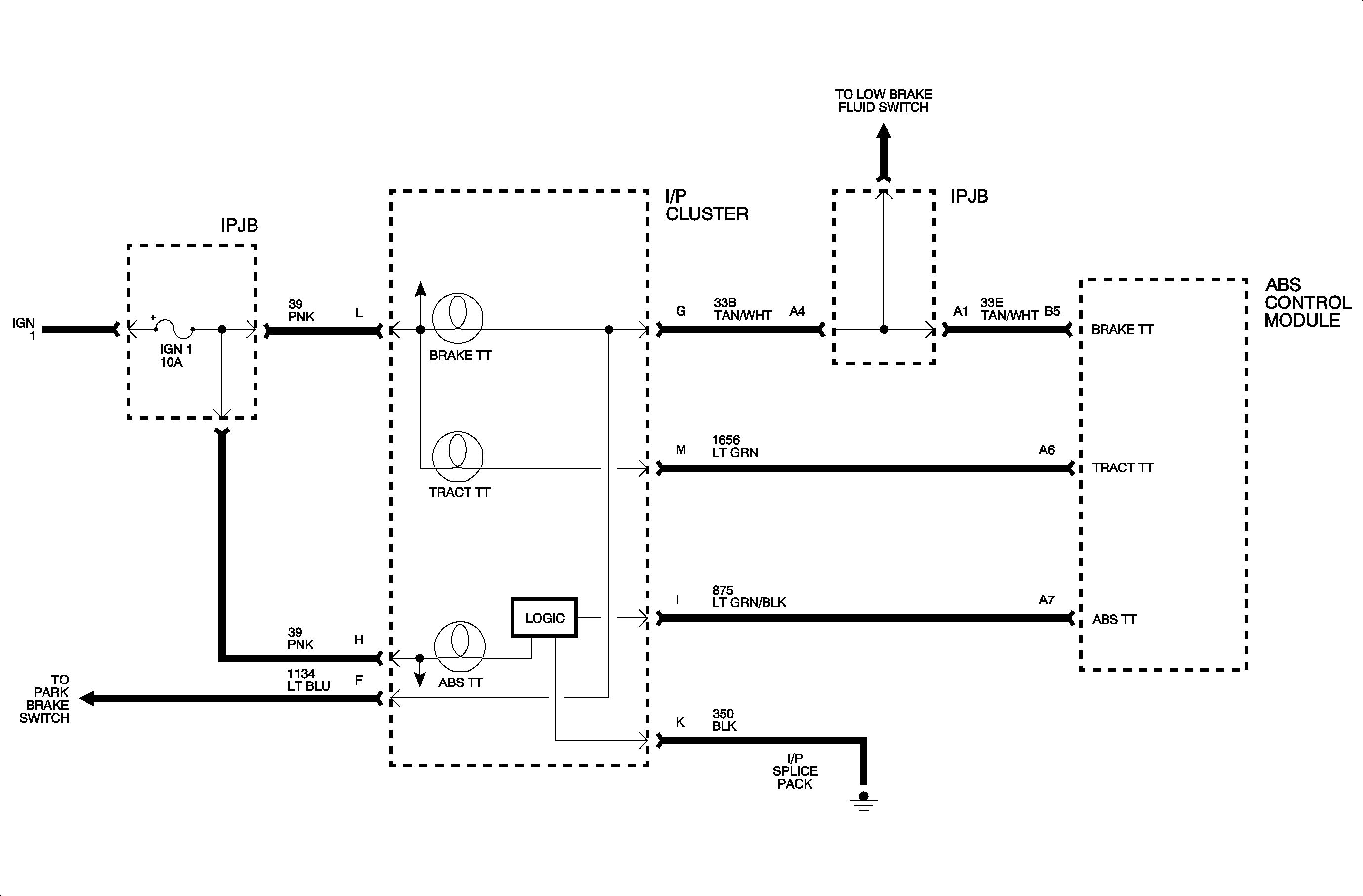
The red brake warning lamp can be turned On by the ABS control module in the event that base brake performance is degraded by an ABS fault (such that rear motor may not be home). Because ABS is not the only device controlling the brake warning lamp, a short to ground in this circuit cannot be detected. An open or short to battery in the circuit will not adversely affect ABS, but the code will set.
Code 87 sets if:
Brake warning lamp circuit is open.
Brake warning lamp circuit is shorted to B+.
When code 87 sets:
The service telltale lamp will be On.
Check the function of the I/P cluster using the cruise cluster tester. Check for opens in the flex circuit.
When attempting to diagnose an intermittent problem, use the scan tool to review supplemental diagnostic information. The supplemental data can be used to duplicate a problem.
Select Malf History from scan tool ABS menu.
Intermittents or opens suspected to be at the connectors can be detected by using a diagnostic service probe. Voltage can be read on wired without disconnecting any connectors.
Check the tightness of the female terminal grip with a spare male terminal.
Wiggle wires while running the vehicle and watching for code to set.
