Document ID# 1201515
1998 Saturn SL2/SC2/SW2
 

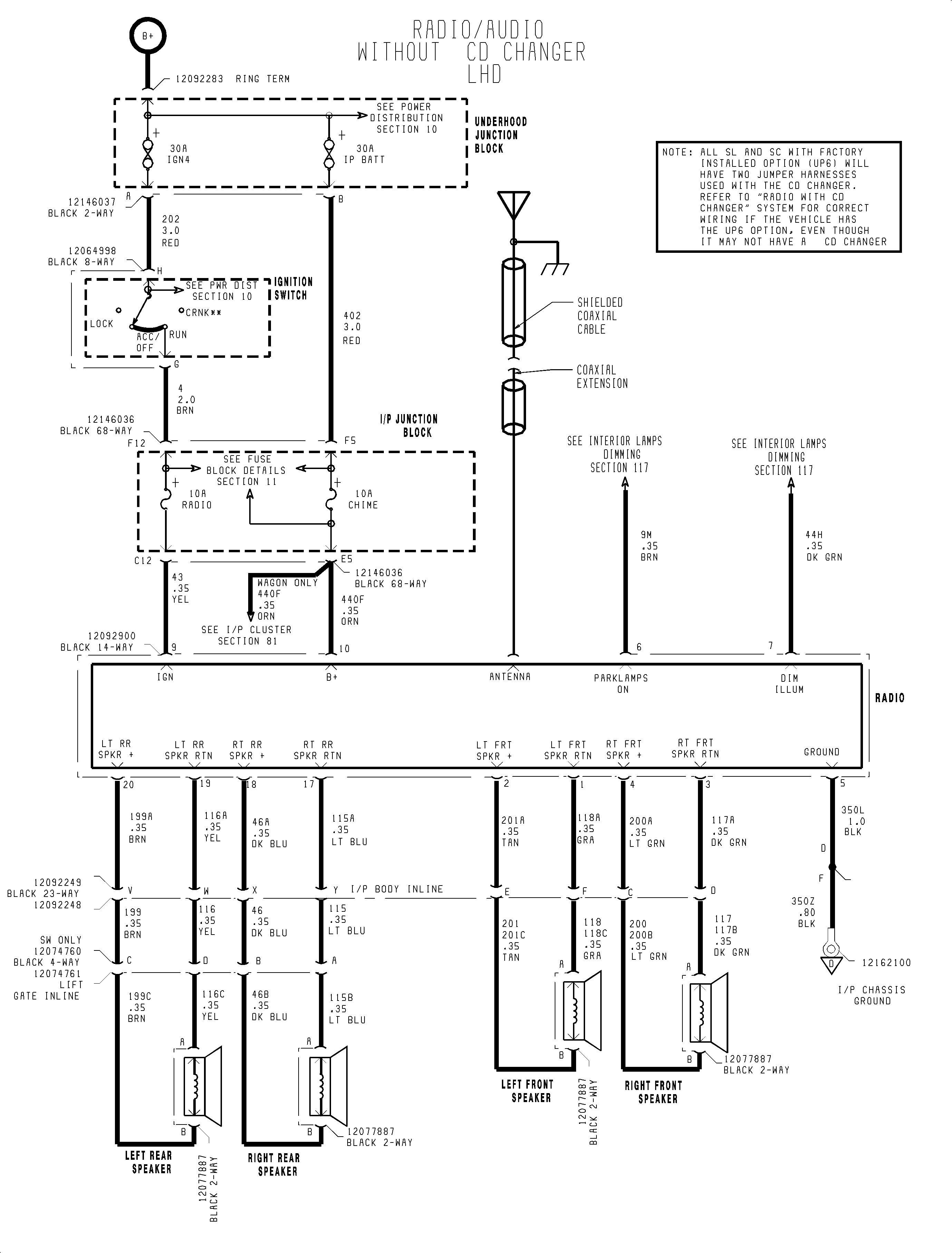
FIGURE Radio (Audio) System-without CD Changer(c)


Object Number: 908885  Size: FP
Click here for detailed picture of above image.

  Document ID# 1201515
1998 Saturn SL2/SC2/SW2