
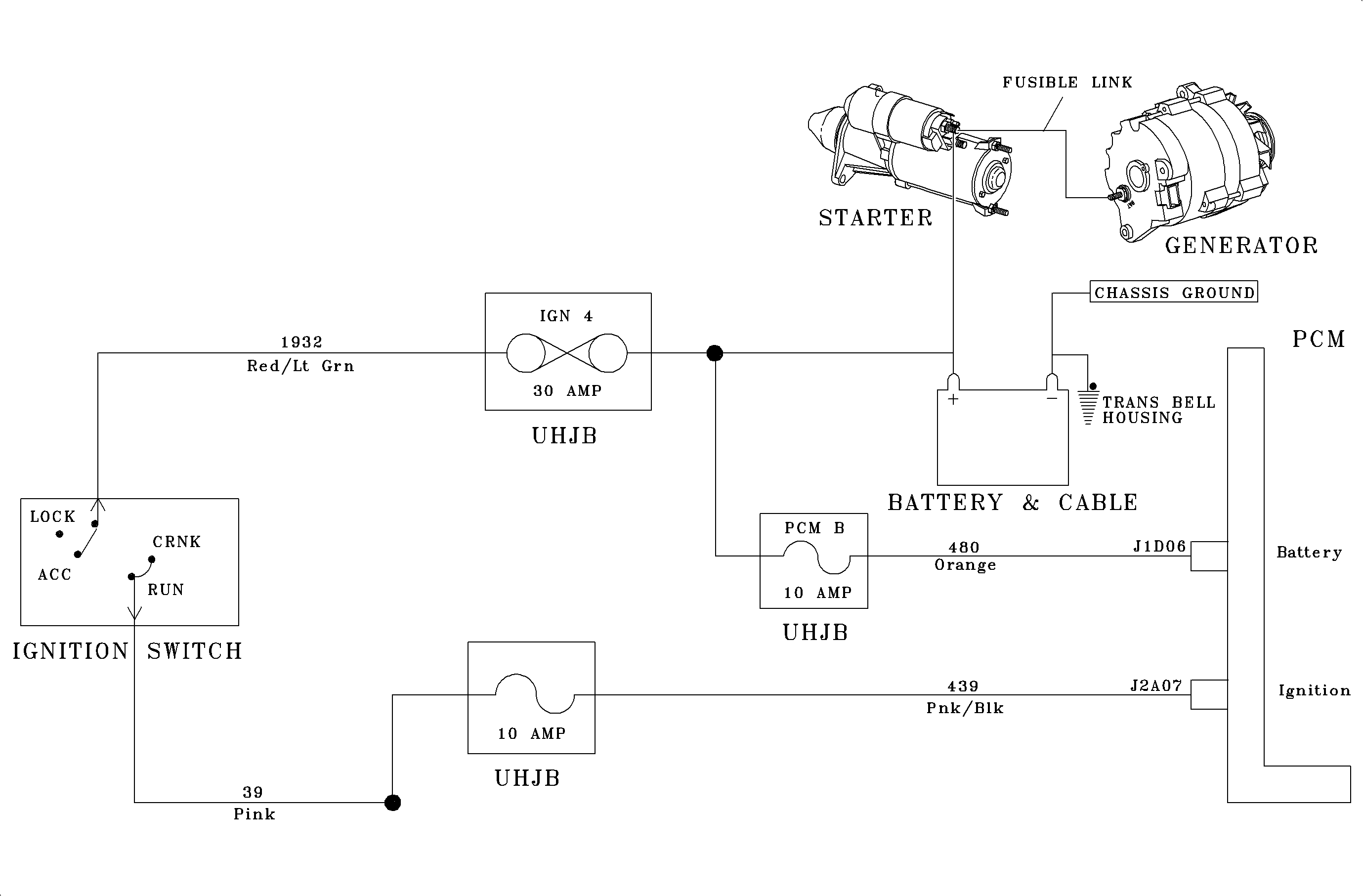
The PCM monitors ignition voltage on circuit 439 when powered up. The purpose of this diagnostic trouble code is to detect an unstable ignition voltage to the PCM.
The PCM monitors system voltage continuously
when the engine is running. The system must fail twice per ignition cycle in order
to set a DTC.Important
DTC P0561 will set if ignition voltage changes more than 3 volts instantaneously.
If DTC P1635 is also set, diagnose DTC P1635 first. A short to B+ on the 5 volt reference line will cause a false set of DTC P0560, P0561, or P0563.
Wiggle the PCM connector. Watch the scan tool to see if the battery voltage reading changes sharply.
Wiggle and tug the harness at the ignition switch. Watch the scan tool to see if the ignition voltage changes sharply. Lightly tap the PCM. Watch for changes in the ignition reading.