Document ID# 1199901
1998 Saturn SL2/SC2/SW2
 

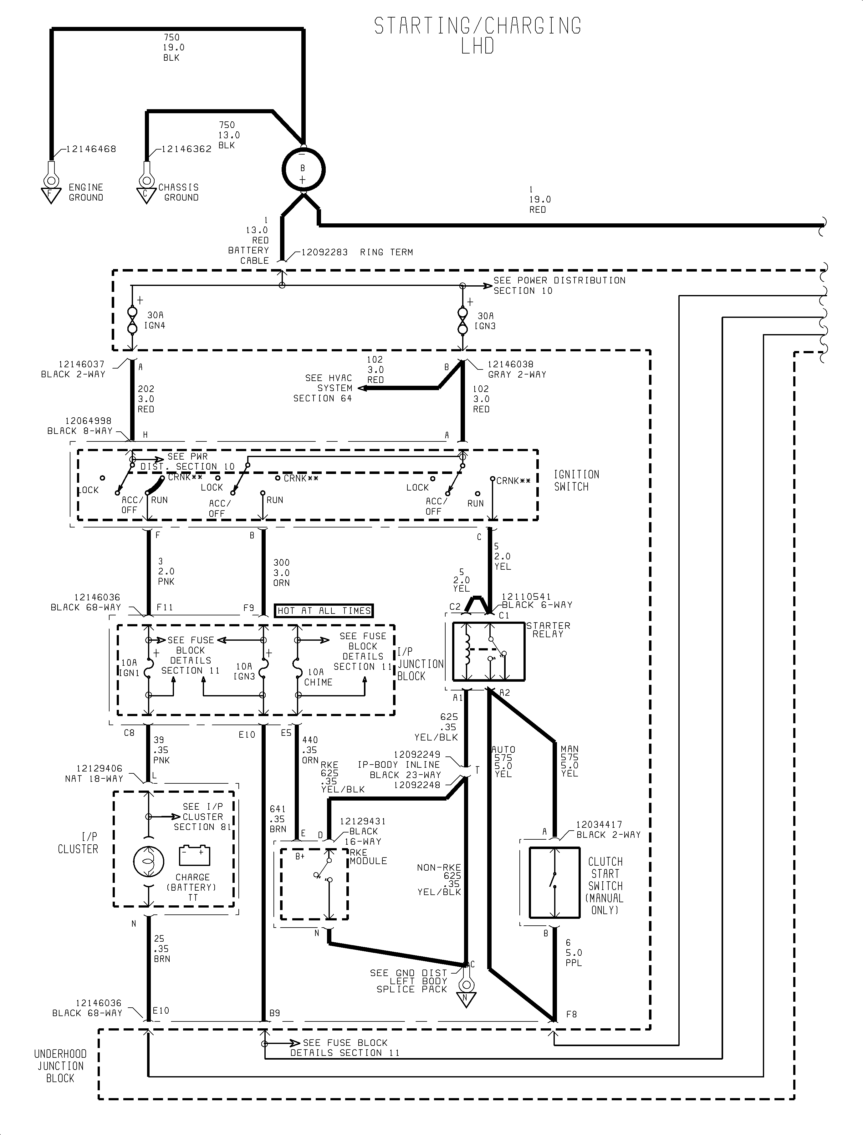
FIGURE Battery Electrical Schematic(c)


Object Number: 907553  Size: FP
Click here for detailed picture of above image.

  Document ID# 1199901
1998 Saturn SL2/SC2/SW2