Document ID# 1204342
1998 Saturn SL2/SC2/SW2
 

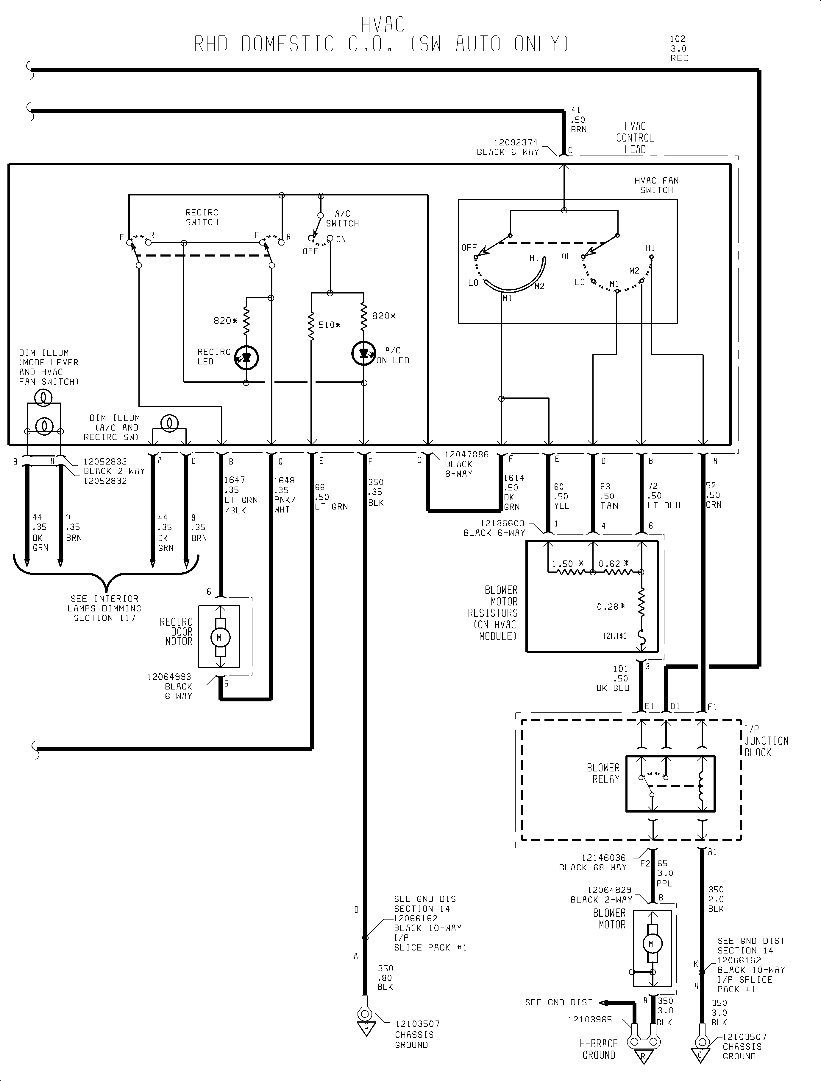
FIGURE 2 of 2(c)


Object Number: 1199953  Size: FP
Click here for detailed picture of above image.

  Document ID# 1204342
1998 Saturn SL2/SC2/SW2